• <nav id="kooao"><code id="kooao"></code></nav>
    <menu id="kooao"></menu>
    <menu id="kooao"><nav id="kooao"></nav></menu>
  • <nav id="kooao"><optgroup id="kooao"></optgroup></nav>
  • <tt id="kooao"><strong id="kooao"></strong></tt>
  • <nav id="kooao"></nav>
    <xmp id="kooao">
    <menu id="kooao"><code id="kooao"></code></menu><nav id="kooao"><tt id="kooao"></tt></nav>
    <menu id="kooao"></menu>
    <xmp id="kooao"><menu id="kooao"></menu>
    <menu id="kooao"></menu>

    技術文稿 | 圖解各種廢水處理技術工藝流程

    2020-10-09 17:01:32 mf123456 1850

    廢水處理(wastewater treatment methods)就是利用物理、化學和生物的方法對廢水進行處理,使廢水凈化,減少污染,以至達到廢水回收、復用,充分利用水資源。圖解17種污水處理工藝詳細流程圖,建議收藏!甘度,專注于解決中小企業污水處理難題。

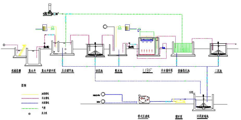
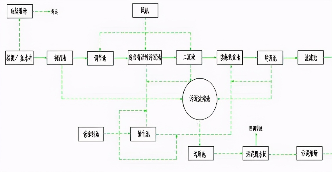
    工藝流程圖

    1、電鍍廢水:電鍍廢水主要來源于電鍍生產過程中,電鍍生產過程中會排放大量的工業廢水,其廢水的排量和廢水性質與電鍍工業的生產方式及用水方式有著密切的關系。根據不同的處理方式可以將電鍍廢水分為四大類,分別是鍍件前處理廢水、鍍槽廢液、鍍件漂洗廢水以及生產過程中的“跑、冒、滴、漏”。

    甘度圖解各種廢水處理技術工藝流程

    2、淀粉廢水:淀粉廢水是以玉米、馬鈴薯、小麥、大米等農產品為原料生產淀粉或淀粉深加工產品(淀粉糖、葡萄糖、淀粉衍生物等)產生的廢水,一般都屬于高濃度有機廢水,是造成環境污染的主要污染源之一。

    甘度圖解各種廢水處理技術工藝流程

    3、果汁生產廢水:果汁廢水主要來自沖洗水果、粉碎、榨汁等工序,罐裝工段的洗瓶、滅菌、破瓶損耗和地面沖洗等環節。廢水中含有較高濃度的糖類、果膠、果渣及水溶物和纖維素、果酸、單寧、礦物鹽等。在不同季節有一定差別,處于高峰流量時的果汁廢水,有機物含量也處于高峰。

    甘度圖解各種廢水處理技術工藝流程

    4、含鉛廢水:目前含鉛廢水的處理工藝,應用較多、較成熟可靠的技術有:離子交換法、沉淀法、吸附法、電解法以及以上工藝的組合。

    甘度圖解各種廢水處理技術工藝流程

    5、合成革加工廢水:合成革以及人造革行業在回收二甲基甲酰胺(dimethylformamide,DMF) 的過程中,會產生含有DMF的廢水。

    甘度圖解各種廢水處理技術工藝流程

    6、化工廢水:純凈的水在經過使用后改變了原來的物理性質或化學性質,成為了含有不同種類雜質的廢水。化工廢水就是在化工生產中排放出的工藝廢水、冷卻水、廢氣洗滌水、設備及場地沖洗水等廢水。這些廢水如果不經過處理而排放,會造成水體的不同性質和不同程度的污染,從而危害人類的健康,影響工農業的生產。

    甘度圖解各種廢水處理技術工藝流程

    7、化纖廢水:化纖廢水是指在化纖生產過程中產生的各類廢水, 如PET廢水、PTA廢水、棉漿粕黑液、粘膠廢水等。

    甘度圖解各種廢水處理技術工藝流程

    8、焦化廢水:焦化廢水是一種典型的有毒難降解有機廢水。主要來自焦爐煤氣初冷和焦化生產過程中的生產用水以及蒸汽冷凝廢水。指煤煉焦、煤氣凈化、化工產品回收和化工產品精制過程中產生的廢水。

    甘度圖解各種廢水處理技術工藝流程

    9、酒精生產廢水:酒精廢水是高濃度、高溫度、高懸浮物的有機廢水,酒精工業的污染以水的污染最為嚴重,生產過程中的廢水主要來自蒸餾發酵成熟醪后排出的酒精糟,生產設備的洗滌水、沖洗水,以及蒸煮、糖化、發酵、蒸餾工藝的冷卻水等。

    甘度圖解各種廢水處理技術工藝流程

    10、垃圾滲濾液廢水:垃圾滲濾液是指來源于垃圾填埋場中垃圾本身含有的水分、進入填埋場的雨雪水及其他水分,扣除垃圾、覆土層的飽和持水量,并經歷垃圾層和覆土層而形成的一種高濃度的有機廢水。

    甘度圖解各種廢水處理技術工藝流程

    11、磷化廢水:磷化廢水是金屬表面處理的前處理,一般有除油除銹、表調、磷化鈍化。有簡單磷化就是用磷酸與硫酸和硝酸,也有要求高的專用磷化劑(有水劑和粉劑產品),粉劑產品相對產泥較多。噴涂有噴粉和噴漆。如果是噴粉則排放的廢水就是前處理廢水包括磷化廢水。

    甘度圖解各種廢水處理技術工藝流程

    12、農藥廢水:農藥廢水是指農藥廠在農藥生產過程中排出的廢水。廢水水質水量不穩定。主要分為:含苯廢水、含有機磷廢水、高濃度含鹽廢水、高濃度含酚廢水、含汞廢水。

    甘度圖解各種廢水處理技術工藝流程

    13、啤酒生產廢水:啤酒廠廢水是指啤酒生產過程中排出的廢水。是啤酒廠的主要污染源。

    甘度圖解各種廢水處理技術工藝流程

    14、生活污水:生活污水所含的污染物主要是有機物(如蛋白質、碳水化合物、脂肪、尿素、氨氮等) 和大量病原微生物(如寄生蟲卵和腸道傳染病毒等)。存在于生活污水中的有機物極不穩定,容易腐化而產生惡臭。細菌和病原體以生活污水中有機物為營養而大量繁殖,可導致傳染病蔓延流行。因此,生活污水排放前必須進行處理。

    甘度圖解各種廢水處理技術工藝流程

    15、印染廢水:印染廢水是加工棉、麻、化學纖維及其混紡產品為主的印染廠排出的廢水。印染廢水水量較大,每印染加工1噸紡織品耗水100~200噸,其中80~90%成為廢水。紡織印染廢水具有水量大、有機污染物含量高、堿性大、水質變化大等特點,屬難處理的工業廢水之一,廢水中含有染料、漿料、助劑、油劑、酸堿、纖維雜質、砂類物質、無機鹽等。

    甘度圖解各種廢水處理技術工藝流程

    16、制藥廢水:制藥工業廢水主要包括抗生素生產廢水、合成藥物生產廢水、中成藥生產廢水以及各類制劑生產過程的洗滌水和沖洗廢水四大類。其廢水的特點是成分復雜、有機物含量高、毒性大、色度深和含鹽量高,特別是生化性很差,且間歇排放,屬難處理的工業廢水。

    甘度圖解各種廢水處理技術工藝流程

    17、屠宰廢水:屠宰廢水來自于圈欄沖洗、淋洗、屠宰及其它廠房地坪沖洗、燙毛、剖解、副食加工、動物殘渣,血水等組成。留存在動物體內的糞便和屠宰過程中所產生的血水,所含氨氮的量是很高的,如未被處理掉就會滲入地下或者流入河流中,對人類賴以生存的水自然造破壞,從而引起藍藻滋生,水中的魚蝦大面積死亡的現象發生。

    甘度圖解各種廢水處理技術工藝流程

    甘度 | 做好菌種 做好服務


    www.ganbbb.com